AUDIO TUBES | GERMAN TUBE HIFI | MY EQUIPMENT | CONTACT | ON EBAY

Siemens - Klangfilm

Introduction / Overview

Klangfilm History

Moving Coil MC preamps

KLV Eurodyn Rack Amps

KLV Preamps

Output Transformers
Speakers
Siemens 2000 Amps

6SELA Preamps

6SELA Power Amps

6SELA Tuners

Spare Parts

Typical Tubes

Racks

Miscellanous

Projects

Eugen Bauer

 
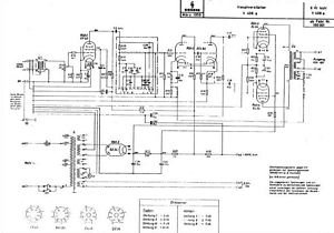
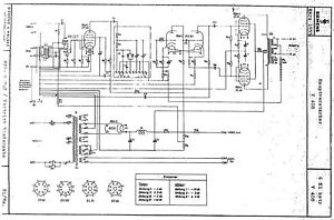
Klangfilm KLV 408 amplifier
 
  Klangfilm Siemens KLV408 KL V408 KLV 408 408a EL34 tube amp Röhrenverstärker tube classics    
 
     
         
     
         
   

The KL-V 408 is a very nice amp. Its input sensitivity is pretty high, so it is better to skip the input tube.

In most cases it will not be possible to use all original caps as shown in the left picture.

The EL34 tubes are self biased by catode resistors which also need some attention.

 

 

 
         
     
 

 

 
 

BACK

TOP OF THIS PAGE

HOME