AUDIO TUBES | GERMAN TUBE HIFI | MY EQUIPMENT | CONTACT | ON EBAY

 
Telefunken Concerto 2550 Endstufe
                   
Tube Classics Röhrenendstufe Röhrenverstärker amp Telefunken 2430 2550 Röhrenradio Musiktruhe

  Diese Endstufe findet man in verschiedenen große Telefunken-Empfängern.

  Das Gerät funktioniert und klingt hervorragend. Zum Einsatz kommen 2 ECC83 und 4 EL95 Röhren, die 7 Watt Sinus an 4 Ohm leisten.

 

  Dank der sehr guten Ausgangsübertrager sind Bandbreite und Messwerte besser als von vielen anderen Verstärkern dieser Zeit.

 
   

 

     
           
    Tube Classics Röhrenendstufe Röhrenverstärker amp Telefunken 2430 2550 Röhrenradio Musiktruhe   Tube Classics Röhrenendstufe Röhrenverstärker amp Telefunken 2430 2550 Röhrenradio Musiktruhe  
   

 

     
           
    Tube Classics Röhrenendstufe Röhrenverstärker amp Telefunken 2430 2550 Röhrenradio Musiktruhe  

Tube Classics Röhrenendstufe Röhrenverstärker amp Telefunken 2430 2550 Röhrenradio Musiktruhe

 
           
           
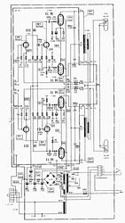
    Tube Classics Schematic Circuit diagram Schaltplan Röhrenendstufe Röhrenverstärker amp Telefunken 2430 2550 Röhrenradio Musiktruhe  

Tube Classics Röhrenendstufe Röhrenverstärker amp Telefunken 2430 2550 Röhrenradio Musiktruhe

 
       

        

 
           
    Tube Classics Röhrenendstufe Röhrenverstärker amp Telefunken 2430 2550 Röhrenradio Musiktruhe  

Tube Classics Röhrenendstufe Röhrenverstärker amp Telefunken 2430 2550 Röhrenradio Musiktruhe

 
 

 

 
           

BACK

TOP OF THIS PAGE

HOME